
傳真:
18923864027
QQ:
709211280
地址:
深圳市福田區振中路84號愛華科研樓7層
怎么正確選取MOS管使用方法MOS管有用的管腳就是三個:源極、漏極、柵極。多余的管腳或者是同名管腳(在內部和漏極、柵極相連,特別是有些大
MOSFET是什么MOSFET:全稱是金屬氧氣化物半導體場效應管(Metal OxideSemiconductor Field Effect Transistor)為減損續流電流在寄生二
場效應管的主要參數介紹使用時主要關注的參數有:(先看參數,再看重點)1、IDSS—飽和漏源電流。是指結型或耗盡型絕緣柵場效應管中,柵極電
選型場效應管型號選場效應管型號知識準確挑選MOS管是很關緊的一個環節,MOS管挑選非常不好可能影響到整個兒電路的速率和成本,理解不一樣的
LED工作原理LED具有環保、節能、效率高、壽命長、安全可靠的上風,為此,必需了解LED的使用前提、工作原理、驅動方法和典型應用。當PWM波輸
常用電感-解析電感的基礎知識常用電感固定電感將跨導線繞在絕緣骨架上,就構成了線圈。線圈有空磁驅動芯片的線圈。線圈的線匝組合稱為繞組
變壓器在電源中的作用變壓器變壓器是電磁能量轉換器件,根據電磁感應原理制作而成。變壓器的最基本形式,包括兩組繞有導線的線圈,并且彼此
選用電阻通用型與標準的方面電阻的選用及注意事項(l)選用電阻時,電阻的首要參數分類(包括標稱阻值、額定功率和容許過錯)有必要滿足實驗
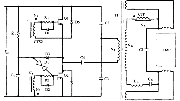
電壓饋電串聯諧振半橋拓撲圖電壓饋電串聯諧振半橋拓撲這種拓撲如圖16 23所示。運用于交流輸入為230V 的場所,它的優點是去掉了交流整流
漏極電流與漏源極間電壓90%滿載狀況下 ,輸入電壓為其最小值 、最大值及額定值時漏極 電流和漏源極間電壓的波形這些波形如圖 14 19 所
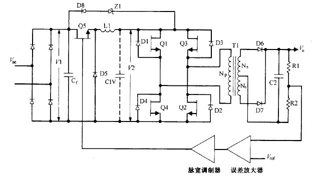
buck電流饋電全橋拓撲圖buck電流饋電全橋拓撲逐個根本工作原理這種拓撲如圖 所示。它與圖所示的 buck 電壓饋電全橋電路相似,同樣沒有輸
高壓雙極型晶體管驅動知識在離線反激變換器中用到高壓雙極型晶體管的地方 ,也許會碰到tl 800V 級別的電 壓。V陽額定值在 400V 到 1